Amana Parts

Amana Freestanding, Gas Range Replacement Parts For Model AGR5725QDQ

We Sell Only Genuine Amana Parts

Find Amana AGR5725QDQ Parts By Symptom

Little to no heat when baking

35%

Gas igniter glows, but will not light

22%

Will Not Start

19%

Oven not heating evenly

5%

Element will not heat

5%

Door won’t close

3%

Leaking

3%

Oven is too hot

3%

Gas smell

2%

Little to no heat when broiling

1%

Touchpad does not respond

1%

Popular Parts for AGR5725QDQ

Search Within Model

Questions & Answers for Amana AGR5725QDQ
Browse all Parts Search by Area
CABINET Diagram and Parts List for  Amana Range
CABINET
CAVITY Diagram and Parts List for  Amana Range
CAVITY
CONTROL PANEL / TOP ASSEMBLY Diagram and Parts List for  Amana Range
CONTROL PANEL / TOP ASSEMBLY
DOOR / DRAWER Diagram and Parts List for  Amana Range
DOOR / DRAWER
GAS CONTROLS Diagram and Parts List for  Amana Range
GAS CONTROLS
SUPPLEMENTAL INFORMATION Diagram and Parts List for  Amana Range
SUPPLEMENTAL INFORMATION
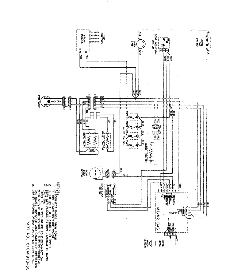
WIRING INFORMATION Diagram and Parts List for  Amana Range
WIRING INFORMATION
Previous Showing All Parts Next
CABINET
CABINET Diagram and Parts List for  Amana Range
  • 1
    DISCONTINUED – Part Number: 74004078
    DISCONTINUED
    Part Number: 74004078
      No Longer Available
  • 2
    DISCONTINUED – Part Number: 74005231
    DISCONTINUED
    Part Number: 74005231
      No Longer Available
  • 3
    Lock Nut – Part Number: 74005230
    Lock Nut
    Part Number: 74005230
      Special Order
    $21.70
  • 4
    Drawer Rail – Part Number: WP3406P034-51
    Drawer Rail
    Part Number: WP3406P034-51
      No Longer Available
  • 4
    Screw – Part Number: W11233072
    Screw
    Part Number: W11233072
      In Stock
    $21.70
  • 5
    STOP- DRAW – Part Number: 74008688
    STOP- DRAW
    Part Number: 74008688
      No Longer Available
  • 6
    CORD- POWE – Part Number: 74008876
    CORD- POWE
    Part Number: 74008876
      No Longer Available
  • 7
    SPACER- SI – Part Number: 74008690
    SPACER- SI
    Part Number: 74008690
      Special Order
    $22.79
  • 7
    SCREW – Part Number: 74008798
    SCREW
    Part Number: 74008798
      No Longer Available
  • 8
    Door Gasket – Part Number: W11562931
    Door Gasket
    Part Number: W11562931
      In Stock
    $51.32
  • 9
    Hinge Receptacle – Part Number: WP74010551
    Hinge Receptacle
    Part Number: WP74010551
      In Stock
    $17.35
  • 10
    Stand Mixer Screw – Part Number: WP4159193
    Stand Mixer Screw
    Part Number: WP4159193
      In Stock
    $8.65
  • 11
    USE WPL 3804F311-51 – Part Number: 74008701
    USE WPL 3804F311-51
    Part Number: 74008701
      No Longer Available
  • 11
    Screw – Part Number: W11233072
    Screw
    Part Number: W11233072
      In Stock
    $21.70
  • 12
    LATCH – Part Number: 74008702
    LATCH
    Part Number: 74008702
      No Longer Available
  • 12
    SCREW – Part Number: 74003975
    SCREW
    Part Number: 74003975
      In Stock
    $21.95
  • 12
    Screw – Part Number: W11233072
    Screw
    Part Number: W11233072
      In Stock
    $21.70
  • 13
    SWITCH- DO – Part Number: 74008703
    SWITCH- DO
    Part Number: 74008703
      Special Order
    $71.80
  • 13
    INSULATOR- – Part Number: 74008704
    INSULATOR-
    Part Number: 74008704
      No Longer Available
  • 14
    CLIP- RETA – Part Number: 74008835
    CLIP- RETA
    Part Number: 74008835
      Special Order
    $11.91
  • 14
    Leveler Foot Screw (Nylon) – Part Number: W11665456
    Leveler Foot Screw (Nylon)
    Part Number: W11665456
      In Stock
    $23.88
  • 15
    SLEEVE- RO – Part Number: 74008705
    SLEEVE- RO
    Part Number: 74008705
      No Longer Available
  • 15
    ROD- DOOR – Part Number: 74008706
    ROD- DOOR
    Part Number: 74008706
      No Longer Available
  • 16
    BUMPER – Part Number: 74008707
    BUMPER
    Part Number: 74008707
      Special Order
    $16.26
  • 17
    SCREW – Part Number: 74009538
    SCREW
    Part Number: 74009538
      Special Order
    $23.88
  • 17
    PANEL-CBNT – Part Number: WP2618F172-57
    PANEL-CBNT
    Part Number: WP2618F172-57
      No Longer Available
  • 18
    INSULATION – Part Number: 7002P492-60
    INSULATION
    Part Number: 7002P492-60
      No Longer Available
  • 18
    INSULATION – Part Number: W11161816
    INSULATION
    Part Number: W11161816
      No Longer Available
  • 19
    USE WPL 74009956 – Part Number: 74008831
    USE WPL 74009956
    Part Number: 74008831
      No Longer Available
  • 19
    INSULATION – Part Number: 74009956
    INSULATION
    Part Number: 74009956
      No Longer Available
  • 20
    BACK- MAIN – Part Number: 74009676
    BACK- MAIN
    Part Number: 74009676
      No Longer Available
  • 21
    COVER- MAI – Part Number: 74009652
    COVER- MAI
    Part Number: 74009652
      No Longer Available
  • 22
    COVR-WIRE – Part Number: 74008760
    COVR-WIRE
    Part Number: 74008760
      No Longer Available
  • 23
    PLATE – Part Number: 3605F146-51
    PLATE
    Part Number: 3605F146-51
      No Longer Available
  • 24
    COVER-REAR – Part Number: 4005P704-51
    COVER-REAR
    Part Number: 4005P704-51
      No Longer Available
  • 25
    SHIELD- VE – Part Number: 74008858
    SHIELD- VE
    Part Number: 74008858
      No Longer Available
  • 26
    Range Anti-Tip Bracket – Part Number: WP3801F656-51
    Range Anti-Tip Bracket
    Part Number: WP3801F656-51
      In Stock
    $8.65
  • 26
    Anti-Tip Screw (Screw only) – Part Number: WP7101P485-60
    Anti-Tip Screw (Screw only)
    Part Number: WP7101P485-60
      Special Order
    $28.76
  • 27
    COVER-REAR – Part Number: 4005P711-51
    COVER-REAR
    Part Number: 4005P711-51
      No Longer Available
CAVITY
CAVITY Diagram and Parts List for  Amana Range
CONTROL PANEL / TOP ASSEMBLY
CONTROL PANEL / TOP ASSEMBLY Diagram and Parts List for  Amana Range
DOOR / DRAWER
DOOR / DRAWER Diagram and Parts List for  Amana Range
GAS CONTROLS
GAS CONTROLS Diagram and Parts List for  Amana Range
SUPPLEMENTAL INFORMATION
SUPPLEMENTAL INFORMATION Diagram and Parts List for  Amana Range
WIRING INFORMATION
WIRING INFORMATION Diagram and Parts List for  Amana Range

Questions & Answers

?

Our customer Service team is at the ready daily to answer your part and product questions.

We're sorry, but our Q&A experts are temporarily unavailable.
Please check back later if you still haven't found the answer you need.

Ask our Team

We have a dedicated staff with decades of collective experience in helping customers just like you purchase parts to repair their products.