Craftsman Parts

Craftsman Generator Replacement Parts For Model 580326301

We Sell Only Genuine Craftsman Parts

Popular Parts for 580326301

Search Within Model

Browse all Parts Search by Area
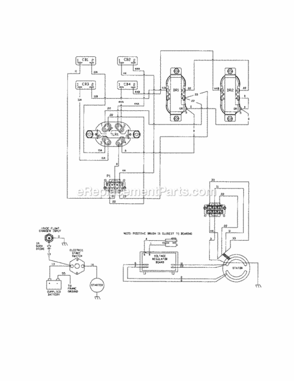
Page A Diagram and Parts List for  Craftsman Generator
Page A
Page B Diagram and Parts List for  Craftsman Generator
Page B
Page C Diagram and Parts List for  Craftsman Generator
Page C
Page D Diagram and Parts List for  Craftsman Generator
Page D
Page E Diagram and Parts List for  Craftsman Generator
Page E
Page F Diagram and Parts List for  Craftsman Generator
Page F
Previous Showing All Parts Next
Page A
Page A Diagram and Parts List for  Craftsman Generator
Page B
Page B Diagram and Parts List for  Craftsman Generator
Page C
Page C Diagram and Parts List for  Craftsman Generator
Page D
Page D Diagram and Parts List for  Craftsman Generator
Page E
Page E Diagram and Parts List for  Craftsman Generator
  • E-800
    Owners Manual – Part Number: 196822GS
    Owners Manual
    Part Number: 196822GS
      No Longer Available
  • E-800
    Charger, Bttry – Part Number: B4177GS
    Charger, Bttry
    Part Number: B4177GS
      No Longer Available
  • E-800
    Cover – Part Number: B4767GS
    Cover
    Part Number: B4767GS
      No Longer Available
  • E-800
    KIT, Decals, Srv – Part Number: 194438GS
    KIT, Decals, Srv
    Part Number: 194438GS
      Special Order
    $81.52
  • E-800
    Cord Wrap – Part Number: 84883GS
    Cord Wrap
    Part Number: 84883GS
      Special Order
    $43.23
  • E-800
    Bottle-Oil 28oz – Part Number: BB3061GS
    Bottle-Oil 28oz
    Part Number: BB3061GS
      In Stock
    $20.62
  • E-800
    Plug, 250V, 30A – Part Number: 43438GS
    Plug, 250V, 30A
    Part Number: 43438GS
      Special Order
    $37.46
Page F
Page F Diagram and Parts List for  Craftsman Generator
  • F-800
    Bottle-Oil 28oz – Part Number: BB3061GS
    Bottle-Oil 28oz
    Part Number: BB3061GS
      In Stock
    $20.62
  • F-800
    KIT, Decals, Srv – Part Number: 194438GS
    KIT, Decals, Srv
    Part Number: 194438GS
      Special Order
    $81.52
  • F-800
    Plug, 250V, 30A – Part Number: 43438GS
    Plug, 250V, 30A
    Part Number: 43438GS
      Special Order
    $37.46
  • F-800
    Cord Wrap – Part Number: 84883GS
    Cord Wrap
    Part Number: 84883GS
      Special Order
    $43.23
  • F-800
    Cover – Part Number: B4767GS
    Cover
    Part Number: B4767GS
      No Longer Available
  • F-800
    Owners Manual – Part Number: 196822GS
    Owners Manual
    Part Number: 196822GS
      No Longer Available
  • F-800
    Charger, Bttry – Part Number: B4177GS
    Charger, Bttry
    Part Number: B4177GS
      No Longer Available